铁甲工程机械网> 工程机械资讯> 行业 > 电池包预充电的又一种逻辑解析:DCDC预充电方案

电池包预充电的又一种逻辑解析:DCDC预充电方案

今天聊一个有意思的设计:由DCDC来替代预充回路,来预充电;

大家都知道,电动汽车起动方式不同于传统燃油车,通过控制高压电池输出端的主继电器吸合,即可完成电动汽车的高压上电与起动。电池电压高,上电瞬间对电容充电的电流非常的夸张,为了预防这种大电流下的冲击,需要做预充回路:

上图就是常见的预充回路,一般是由预充继电器、预充电阻及一个总正继电器构成回路;首先闭合K02继电器,完成预充后再闭合K01主正继电器,这是常规电路的预充逻辑;

电动汽车高压系统中的高压部件,如电机控制器、空调压缩机、车载充电机等高压附件,在其高压正极线与负极线之间并联有微法级的母线电容,用于高压部件的稳压与EMC滤波。当电动汽车吸合高压电池的主正继电器与主负继电器前,通常需要使用预充继电器 与预充电阻为上述母线电容预充电,避免吸合动力电池继电器的瞬间产生大电流,对继电器造成损坏。如果高压上电过程中出现一次预充继电器或预充电阻异常,电动汽车的高压上电策略通常会判定上电失败,需要用户重新上电或通过故障提示告知用户, 大大影响了用户的使用体验。

那么DCDC预充电的逻辑就是取消上面这个仿佛成本高、占体积、易坏的组件( 需要增加额外的预充继电器与预充电阻,增加成本,同时需要额外的空间对其进行布置,增加了电池包内高压配电盒的尺寸与重量,不利于 电动汽车的轻量化);DCDC预充电的逻辑来自于特斯拉TESLA:

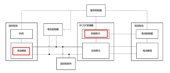
预充的原理简要概括就是从铅酸电池取电,通过DC\DC反向输出给电容充电,预充完成后闭合主继电器。如图所示DCDC的低压端连接的12V-16V左右的小电池(锂电铅酸都可),小电压逆向转变为和电池包PACK电压相等的高压输出,上高压过程简单的概述为:

1,首先,闭合主负继电器,

2,控制DCDC开始升压,使电压上升到一定的值,确认X电容被充满

3,闭合主正继电器,完成高压电气回路。

4,至此高压回路完成,电池输出高压给DCDC,DCDC正向工作给小电瓶充电,完成上高压整个动作。

再看下国内的专利,作为长子一哥的一篇发明专利:

该发明专利重点分析了用DCDC反向充电的一套策略:

即:第一步确定预充电容的预充目标电压区间,该电压区间的最大值为第一目标电压,该电压区间的最小值为第二目标电压;响应于低压电池的储能信息满足第一预设条件,控制DC/DC变换器为预充电容进行预充电至第一目标电压;

在预充电容的电压达到第一目标电压的情况下,判断电动汽车是否满足高压上电条件;如果否,判断当前DC/DC变换 器的高压侧电压是否小于第二目标电压;在当前 DC/DC变换器的高压侧电压小于第二目标电压的 情况下,控制DC/DC变换器为预充电容继续预充 电至第一目标电压。

其目的就是要解决由于增加预充元器件影响电动汽车的轻量化以及提高高压上 电的故障因素的技术问题。

【免责声明】版权归原作者所有,本文仅用于技术分享与交流,非商业用途!对文中观点判断均保持中立,若您认为文中来源标注与事实不符,若有涉及版权等请告知,将及时修订删除,感谢关注!

-----------------------------------------------------------------

0、重磅 | 《新能源汽车动力电池包PACK设计课程从入门到精通40讲+免费分享篇》视频-2025年课程安排

持续更新:典型电池包案例分析(奥迪etron、捷豹I-pace、大众MEB、MODEL3、通用BOLT等):

为什么选择这套课程:

大家好,我是LEVIN老师,近10年专注新能源动力电池包PACK系统设计、电池包热管理设计及CFD仿真。

该课程是全网唯一系统层级的PACK设计教程,从零部件开发到结构设计校核一系列课程,重点关注零部件设计、热管理零部件开发、电气零部件选型等,让你从一个小白从零开始入门学习新能源电池包设计。

回馈新老新能源人,(新能源电池包技术)公众号特惠,为方便大家提升,限量50份半价出售全套《新能源电池包PACK设计入门到进阶30讲+免费能分享篇》、《Fluent新能源电池包PACK热管理仿真入门到进阶28讲+番外篇》视频课程,并送持续答疑!了解更多课程,加微信号详询:LEVIN_simu

说明:第5部分为免费分享篇,部分内容来源于网络公开资料收集和整理,不作为商业用途。

解决动力电池包MAP等效4C充电、热失控热抑制、恒功率AC/PTC滞环控制电路SOC模型设置教程;是目前市场上唯壹一套从PACK模型的简化到热模型建立和后处理评价标准的系统讲解。希望能帮助到大家。

了解更多《动力电池热管理系统设计》、《starccm+电池包热仿真课程》、《储能系统热管理设计与仿真课程》,

关注公众号:新能源电池包技术

或加右方微信号:LEVIN_simu



声明:本文系转载自互联网,请读者仅作参考,并自行核实相关内容。若对该稿件内容有任何疑问或质疑,请立即与铁甲网联系,本网将迅速给您回应并做处理,再次感谢您的阅读与关注。

相关文章
我要评论
表情
欢迎关注我们的公众微信